清洁能源动力船舶能量管理系统的研究毕业论文
2020-04-09 15:21:18
摘 要
由于不可再生能源石油资源的日益消耗以及改善生态环境的迫切性,节能减排成为热门的世界议题。各大航运企业纷纷加大关注和投入的力度,考虑如何节约现有能源和开发利用新的能源。太阳能和风能等典型新能源便成为了船舶行业的目标能源,很多研究机构都在探讨典型新能源在船舶中的利用状况以及如何更好地在船舶上利用新能源。
本文就典型新能源在船舶中的应用进行了探讨分析,主要从以下几个步骤进行了详细的阐述:首先对清洁能源动力船舶能量系统特性进行分析(太阳能发电系统、风力发电系统、磷酸铁锂电池储能系统、超级电容储能系统);最后进行清洁能源动力船舶能量管理系统的研究(要求、控制策略的研究、控制策略的仿真分析)
关键词:船舶;新能源;能量管理系统;仿真分析
Abstract
Due to the increasing consumption of non-renewable energy resources and the urgency of improving the ecological environment, energy conservation and emission reduction have become a hot topic in the world. Major shipping companies have increased their attention and investment, considering how to save existing energy and develop and use new energy. Typical new energy sources such as solar energy and wind energy have become the target energy for the shipbuilding industry. Many research institutions are exploring the use of typical new energy sources in ships and how to better utilize new energy sources on ships.
This article discusses and analyzes the application of typical new energy sources in ships. It is mainly elaborated in the following steps: First, the energy system characteristics of clean energy powered ships are analyzed (solar power generation system, wind power generation system, lithium iron phosphate Battery energy storage system, super capacitor energy storage system); Final research on energy management systems for clean energy powered ships (requirements, research on control strategies, and simulation analysis of control strategies)
Key Words:Ship; New Energy; Energy Management System; Simulation Analysis
目 录
第1章 绪论 1
1.1 课题研究的背景、目的和意义 1
1.2 新能源的分类 1
1.3 新能源在国内外船舶上应用的现状 3
1.4 论文组织结构 9
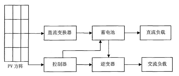
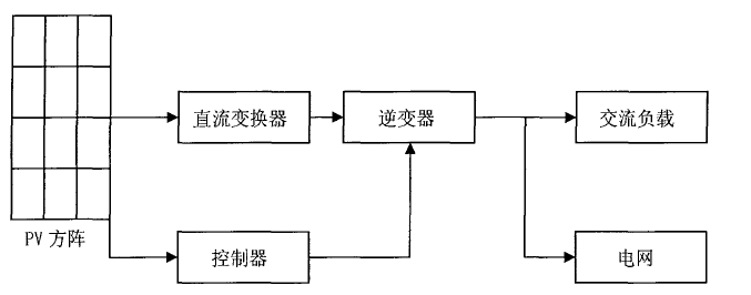
第2章 清洁能源动力船舶能量系统特性的分析 10
2.1 太阳能发电系统 10
2.1.1 太阳能电池概述 10
2.1.2 光伏系统介绍 11
2.1.3 逆变控制系统概述 14
2.2 风力发电系统 15
2.3 磷酸铁锂电池储能系统 16
2.3.1 电池充放电原理 16
2.3.2 储能系统 17
2.4 超级电容储能系统 17
第3章 清洁能源动力船舶能量管理系统的研究 18
3.1 能量管理系统的要求 18
3.2 能量管理系统控制策略的研究 19
3.3 能量管理系统控制策略的仿真分析 19
3.3.1 系统仿真环境设定 19
3.3.2 系统仿真电路的参数设定 21
3.3.3 系统仿真电路的参数设定 23
3.4 本章小结 26
第4章 总结与展望 28
4.1 本文完成的主要工作 28
4.2 下一步工作的展望 28
参考文献 29
致 谢 30
第1章 绪论
1.1 课题研究的背景、目的和意义
能源是人类社会生存发展的重要物质基础,攸关国计民生和国家战略竞争力。当前,世界能源格局深刻调整,供求关系总体缓和,应对气候变化进入新阶段,新一轮能源革命蓬勃兴起。我国经济发展步入新常态,能源消费增速趋缓,发展质量和效率问题突出,供给侧结构性改革刻不容缓,能源转型变革任重道远。
长期以来,我国政府高度重视资源环境问题,把节约资源、保护环境作为基本国策,努力建设资源节约型、环境友好型社会。自上世纪七十年代的石油危机以来,燃油价格一直攀升,燃料费用占船舶营运开支的比重,从原来的百分之十几增加至百分之三十到四十。因此,节能减排成为了世界上各大航运企业关注和投入的焦点,常规能源的日益枯竭迫使人们考虑如何节约现有能源和开发利用新的能源。
在船舶行业中,船舶推进装置主要是由船用柴油机作为船舶推进动力带动螺旋桨组成,船用柴油机也逐渐成为船舶推进动力的主流。最近60年,船用柴油机取得了巨大的发展在全球经济持续发展的今天,世界物资运输所需要的船舶数量也愈来愈多,随之而来的船舶排放废弃物对环境的污染也日趋严重。众所周知,全球石油资源在日益耗尽,人们必须在石油没有用完的大约60年的时间内,找到新的能源以及相匹配的动力装置,为此新能源与可再生能源动力船舶和环保型船舶成为了研究热点。新能源与可再生能源是指除常规化石能源和大中型水力发电、核裂变发电之外的生物质能、太阳能风能、小水电、地热能以及海洋能等一次能源。研究和实践表明,新能源和可再生能源资源丰富、分布广泛、可以再生且不污染环境,是国际社会公认的理想替代能源。新能源和可再生能源的开发利用不仅可以解决目前世界能源紧张的问题,还可以解决与能源利用相关的环境污染问题,促进社会和经济可持续性发展。根据国际权威机构的预测,到21世纪60年代,全球新能源与可再生能源的比例,将会发展到世界能源构成的50%以上,成为人类社会未来能源的基石和化石能源的替代能源。目前世界大部分国家能源供应不足,不能满足经济发展的需要,各国纷纷出台各种法规支持开发利用新能源和可再生能源,使得新能源和可再生能源在全球升温。在世纪,能源是国民经济发展的动力,也是衡量综合国力、国家文明发展程度和人民生活水平的重要指标。
1.2 新能源的分类
国际能源署对可再生能源做如下定义可再生能源是起源于可持续补给的自然过程的能量。它的各种形式都是直接或者间接地来自于太阳或地球内部深处所产生的热能。这包括了太阳能、风能、生物质能、地热、水能和海洋能以及可再生资源衍生出来的生物燃料和氢所产生的能量。新能源可分为以下三大类大中型水电新可再生能源,包括小水电、太阳能、风能、现代生物质能、地热能、海洋能传统生物质能。下文将阐述船舶中可以应用的典型能源。
太阳能
太阳内部进行着剧烈的由氢聚变成氦的热核反应,太阳每秒钟向太空发射的能量约3.8×1020MW,其中有22亿分之一投射到地球上。投射到地球上的太阳辐射被大气层反射、吸收之后,还有70%投射到地面。投射到地面上的太阳能一年中高达1.05×1018kw•h,相当于1.3×106亿吨煤。按照目前太阳质量消耗速率来计算,太阳内部的热核反应足以维持600亿年,相对于人类发展历史的有限年代而言,太阳能可以说是“取之不尽、用之不竭”的能源。太阳能源于太阳辐射,其转换和利用方式有太阳能的光热转换和光电转换以及光化学转换三种方式。
光-热转换是指通过接受和聚集太阳辐射使之转化为热能,热能可以直接用于工业生产和日常生活,如各种太阳能热水器是我国目前太阳能利用的主要方式。此外,在干燥、采暖、农业生产等广泛利用了太阳能。除供热外,还可以以太阳能为热源驱动制冷装置(如吸收式和吸附式)进行制冷。
光-电转换包括直接转换和间接转换。直接转换即通过太阳能电池直接将太阳辐射能转换为电能及光伏发电(PV),它利用半导体材料的光伏效应来进行光电转换。间接发电即热动力循环发电系统,是指首先将太阳能转换为热能,然后利用热能驱动热机循环发电。热动力发电技术己经达到了实际应用水平,美国、以色列等国家己建立了一定规模的太阳能热动力电站。
光-化学转换是指利用太阳能电解水、光解水、热解水等途径制氢用于燃料电池系统发电,或者利用Ca(OH)2、金属氢化物热分解储能等。
风能
风能也源于太阳能,是指由空气流动所产生的动能。风是地球上的一种自然现象,它是由太阳辐射热引起的。太阳照射到地球表面,地球表面各处受热不同,产生温差,从而引起大气的对流运动形成风。据世界气象组织估计,全球的风能约为2.74×109KW,其中可利用的风能为2×107KW,比地球上可开发利用的水能总量还要大10倍。风能与其他能源相比,有其明显的优点蕴量巨大、可以再生、分布广泛、没有污染。
磷酸铁锂电池
金属交易市场,钴(Co)最贵,并且存储量不多,镍(Ni)、锰(Mn)较便宜,而铁(Fe)最便宜。正极材料的价格也与这些金属的价格行情一致。因此,采用LiFePO4正极材料做成的锂离子电池应是最便宜的。它的另一个特点是对环境无污染。
作为充电电池的要求是:容量高、输出电压高、良好的充放电循环性能、输出电压稳定、能大电流充放电、电化学稳定性能、使用中安全(不会因过充电、过放电及短路等操作不当而引起燃烧或爆炸)、工作温度范围宽、无毒或少毒、对环境无污染。采用LiFePO4作正极的磷酸铁锂电池在这些性能要求上都不错,特别在大放电率放电(5~10C放电)、放电电压平稳上、安全上(不燃烧、不爆炸)、寿命上(循环次数)、对环境无污染上,它是最好的,是目前最好的大电流输出动力电池。
超级电容
超级电容器,又名电化学电容器双电层电容器、黄金电容、法拉电容,它是从上个世纪七八十年代发展起来的一种电化学元件,通过极化电解质储存能量。电化学电容器依赖于离子媳妇表面现象,没有传质过程,只有溶剂中导带轨道电子转移的非法拉第过程。它不同于传统的化学电源。但是,储能过程中没有化学反应。基本原理与其他种类的双电层电容器相同。同时,超级电容虽然比能量低于二次电池,但其具有充放电速度快,循环寿命长,工作温度范围宽,无污染等优点。但仍是一种非常有前途的新型绿色能源。
1.3 新能源在国内外船舶上应用的现状
环保型和可再生新能源动力船舶是各国船舶行业研究的热点,根据船舶运行的条件、环境状况、船舶的结构以及可再生新能源在船舶中应用的效果和可行性,在船舶中新能源的应用主要有太阳能、风能、磷酸铁锂电池和超级电容。
国内外太阳能在船舶上的应用
关于太阳能发电技术在船舶上利用的想法其实很早就存在了。早在1985年,美国德克萨斯州的Sun Smith公司就推出了一种太阳能充电装置,可供车辆和船舶的蓄电池充电。之后,多个国家的企业和研究机构都成功制备了小型太阳能电池驱动的样船。在上世纪80年代,日本松下电器产业股份有限公司制成了一艘太阳能小艇,好天气时在太平洋上航行,一天可发出7千瓦时电力。
- 2000年,随着世界第一艘商用太阳能/风能混合动力的SOLAR SAILOR号双体客船(如图1-1)在澳大利亚悉尼水域试航成功,标志着可再生能源在船舶上的利用进入了一个崭新的里程。该船的8片可调控的翼帆覆盖着太阳能发电装置而且还用作风帆,船长约21m可搭载100人。澳大利亚的研究机构和企业近年又提出雄心勃勃的太阳能船舶研究计划,建立太阳能、风能、燃料电池和燃油混合动力的多体船,计划在近几年内实现环球航行。除澳大利亚外,其他国家如美国、英国、德国和瑞士等国家也非常重视太阳能船舶和混合动力船舶的开发和研究,都建造了不少太阳能游艇,并提出了相应的研究计划,计划将太阳能、风能等新能源技术应用在大型船舶上。

图1-1 SOLAR SAILOR号
2007年5月8日,经过5个多月的航行,瑞士的全太阳能动力船“太阳21号”(如图1-2)完成了横渡大西洋之旅,成为世界上第一艘完全以太阳能为动力横跨大西洋的船只。同时他们又制定了一项更具野心的计划,被称为Planet Solar,这一计划的目的在于建造三体帆船,利用太阳能环游世界[1]。首航计划于2008年9月进行,计划在2010年11月进行的第二次航行将不间歇地环游于世界。

图1-2 “太阳21号”实船
在国内,中国船舶及海洋工程设计研究院、中国船舶科学研究中心、以及上海大学等科研院所、高校也在开展或关注太阳能等可再生能源动力船舶的研制,并建造出了一些太阳能动力小艇。中船重工第702研究所和无锡尚德公司准备开发一艘豪华游船,将亮相于2010年世博会,上海黄浦江上将出现一道独特的风景线,一艘白色的豪华游船在水中徜徉,高高扬起的风帆由太阳能电池板拼装而成,天气晴好之时,航行所用的动力可完全使用太阳能。从国内外太阳能船舶技术的发展来看,目前该技术在小型游艇上已经取得了成功应用的经验,但作为大型远洋船舶的研究才刚刚起步。

图1-3 “御夫座领袖号”(Auriga Leader)
2008年8月26日日本邮船公司耗资亿日元在旗下一艘船长米,排水量达60213吨的滚装船“御夫座领袖”号(Auriga Leader)(如图1-3)上装上太阳能光伏系统。系统由328块太阳光板组成电池阵列,电能输出功率可达40千瓦,能满足6.9%的照明需求或0.2%~0.3%的动力需求。滚装船的动力燃料依然是重油,太阳能发电将使用在机械舱内的机器和引擎的制动等动力系统中。
国内外风能在船舶上的应用
风能在船舶上的利用主要是以风能作动力(风帆助航)和风力发电两种形式,其中又以风帆助航为主,现阶段风帆助航形式有普通的风帆和天帆(风筝帆)[2]。
现在风力发电的应用研究主要是在日本和我国沿海的小渔船上进行。日本此项研究的对象船就选用了1998年日本邮船株式会社已在运营的大型远洋煤炭专用船。该船走日本至北美和日本至澳洲东岸航线,据统计每往返一次,大约可平均每天可以节省燃油130kg。
日本邮船公司2003年10月15日宣布,它同东海大学等联合开发出船用的风力发电机,计划搭载在2004年8月启航的大型运送汽车专用船上进行实验。这种发电机最大功率约为30千瓦,翼一般的四角形轮片垂直于发电装置,因而可以不受风向影响。如果搭载一台这种新型发电机,与只使用柴油发电时相比,可以减少约7%的二氧化碳排放量。该公司计划将来把功率50千瓦的风力发电机装载在各种船舶上,可提供航行中船舶电力需求量的30%。
国内的风能应用研究也有很多范例,上海龙泰节能工程有限公司自主研发制造的龙泰牌5-2000kw一系列风力发电机应用系统,在中国长航集团上海宝江实业“长轮29004囤船”上首次运行取得圆满成功。“长轮29004囤船”长90米,是5000吨级囤船,常年停泊在吴松口,为驳船提供靠泊、水电供应、应急处理等服务。
20世纪后半叶,借助风力而又不污染环境的风帆助航船舶,重新焕发出了活力,各种不同的新型帆船不断涌现。世界上有20多个海洋国家,先后成立了“风帆研究所”而且多次召开了关于研制现代帆船的国际学术会议。随着现代水动力学、空气动力学、材料与建造学、自动控制及计算机应用、气候监测与预报等方面的发展,用计算机自动控制风帆的操纵及风帆与动力装置的优化匹配己经成为现实,为风帆助航船舶的发展提供了有力的支持。
世界各国在风帆助航方面都有很多的研究,各国都有实船在运行。丹麦、德国、美国、日本、澳大利亚等各国对风能作为船舶推进能源在船舶上的应用都作了研究和实船尝试。有研究学者认为,利用风力的装置推动船只航行,可节省30%-40%的燃料费用。
日本对在大型远洋货船上应用风能发电系统的可能性开展了多项比较深入的研究和评价工作,已取得很大成功,并已获得不少专利,到2004年日本已有14艘以风作辅助动力的船只航行在海上,它们的耗油量仅为普通机动船的75%。
自第一艘现代风帆助航船“新爱德丸”出现。近三十年来,世界各国己建造了多种风帆助航船舶。对风帆助航技术的研究,欧、美等国要比日本早,但侧重于“帆一机配合”的方式(即以风帆为主,主机为辅)比起日本的“机一帆配合”方式(即以主机为主,风帆为辅)难度大,风险性也大些。

图1-4 德国公司开发的“天帆”船
全球第一艘用风筝拉动的货轮“白鲸天帆号”(如图1-4)于2007年12月15日由德国汉堡市起航,横渡大西洋驶往休斯敦,2008年3月14日成功完成了它的处女航。该船由德国天帆公司和布鲁格船舶公司联合建造,悬在货轮上方的巨型高科技风筝吃饱了风从而提供辅助动力,风力在最理想的状况下最高可省下一半的燃料。“天帆”既节约能源,也可减少污染,为船舶新能源的应用开辟了新的道路。
法国在风帆助航技术上的主要成果是开发研制了吸气式涡轮帆,最大升力系数可达5.5-6.0,其样板船Alcyone经历了横渡大西洋的考验。根据试验结果,在有利风下,该试验船可获得55%-60%的节能效果。
美国现代风帆助航技术的研究较早,但主要偏重于技术经济的论证工作。一般认为,普通帆助航船设计能提供节油20%-30%。

图1-5 “夸乌特莫克号”
图1-5是墨西哥海军“夸乌特莫克号”风帆训练舰,在中华人民共和国海军成立60周年阅兵时亮相。
以上是毕业论文大纲或资料介绍,该课题完整毕业论文、开题报告、任务书、程序设计、图纸设计等资料请添加微信获取,微信号:bysjorg。
相关图片展示:







课题毕业论文、开题报告、任务书、外文翻译、程序设计、图纸设计等资料可联系客服协助查找。
